16. Which IC is used in the Pulse Width Modulation circuit of computer SMPS?कंप्यूटर SMPS के पल्स विड्थ मॉड्यूलेशन सर्किट में किस IC का उपयोग किया जाता है? (A) TL 494 (B) NE 555 (C) UA 741 (D) LM 2576ANSWER - AShow Answer
17. What is the efficiency of linear power supply?रैखिक विदयुत आपूर्ति की दक्षता क्या है? (A) 30% - 40% (B) 40% - 50% (C) 50% - 60% (D) 60% - 75%ANSWER - AShow Answer
18. Which power device is used for switching purpose in computer SMPS?कंप्यूटर SMPS में स्वीचिंग उद्देश्य के लिए किस पावर डिवाइस का उपयोग किया जाता है? (A) SCR (B) IGBT (C) MOSFET (D) Transistor ट्रान्जिस्टरANSWER - CShow Answer
19. What is the name of servo voltage stabilizer part marked "X"?सर्वो वोल्टेज स्टेबलाइजर भाग का नाम क्या है, जिसे "X" चिह्नित किया गया है? (A) Servo motor सर्वो मोटर (B) Motor power control मोटर पावर कंट्रोल (C) Isolation transformer आइसोलेशन ट्रांसफार्मर (D) Toroidal auto transformer टोरॉइडल ऑटो ट्रांसफार्मरANSWER - DShow Answer
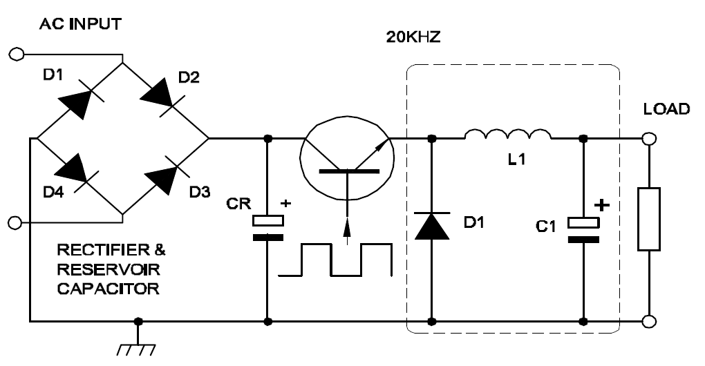
20. Which type of operation is performed by the circuit shown in the figure?चित्र में दर्शाए गए सर्किट द्वारा किस प्रकार का ऑपरेशन किया जाता है? (A) Linear regulation लीनियर रेगुलेशन (B) Boost operation बूस्ट ऑपरेशन (C) Fly wheel operation फ्लाई व्हील ऑपरेशन (D) Buck boost operation बक बूस्ट ऑपरेशनANSWER - CShow Answer