16. Which type of operation is done by the battery charger circuit?बैटरी चार्जर सर्किट द्वारा किस प्रकार का ऑपरेशन किया गया है? (A) Fast charging फास्ट चार्जिंग (B) Flash charging फ्लैश चार्जिंग (C) Trickle charging ट्रिकल चार्जिंग (D) WiFi charging वाईफाई चार्जिंगANSWER - CShow Answer
17. What is the function of preset R5 in the circuit shown in the figure?चित्र में दिखाए गए सर्किट में प्रीसेट R5 का कार्य क्या है? (A) Prevents power disturbances बिजली की गड़बड़ी को रोकता है (B) Provides correct charging current for battery बैटरी के लिए सही चार्जिंग करंट प्रदान करता है (C) Provides correct charging voltage for battery बैटरी के लिए सही चार्ज वोल्टेज प्रदान करता है (D) Reduces the battery voltage बैटरी वोल्टेज को कम करता हैANSWER - CShow Answer
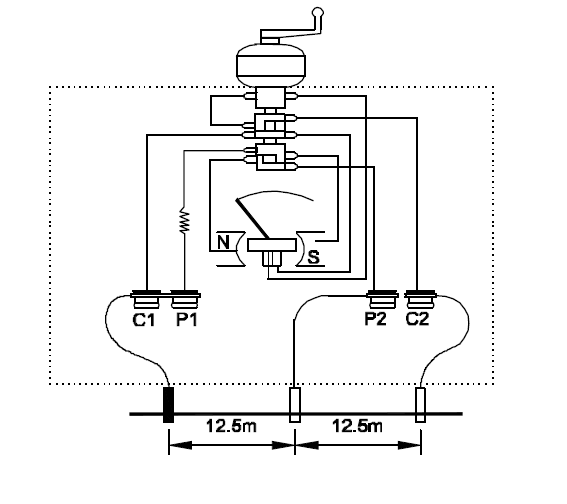
18. Which test is conducted through the experiment?प्रयोग के माध्यम से कौन सा परीक्षण आयोजित किया गया है? (A) Measure soil ratio मृदा अनुपात को मापें (B) Measure soil resistivity मिट्टी की प्रतिरोधकता को मापें (C) Measure earth vibration पृथ्वी कंपन को मापें (D) Measure earth resistance पृथ्वी प्रतिरोध को मापेंANSWER - DShow Answer
19. Which action causes damage to the battery?कौन सी कार्रवाई बैटरी को नुकसान पहुंचाती है? (A) Over charging ओवर चार्जिंग (B) Trickle charging ट्रिकल चार्जिंग (C) Electrolyte level higher उच्च इलेक्ट्रोलाइट स्तर (D) Constant voltage charging लगातार वोल्टेज चार्ज करनाANSWER - AShow Answer
20. Which device should not be plugged into a standard UPS?कौन सा डिवाइस मानक UPS में प्लग नहीं किया जाना चाहिए? [NCVT Exam 24] (A) Inkjet printer इंकजेट प्रिंटर (B) Laser Printer लेजर प्रिंटर (C) Monitor मानीटर (D) External Modem एक्सटर्नल मॉडेमANSWER - BShow Answer