1. Which type of circuit is used in the oscillator shown in the figure? चित्र में दिखाए गए ऑसिलेटर में किस प्रकार के सर्किट का उपयोग किया जाता है? (A) Series fed colpitts oscillator सीरीज फेड कोलपिट ऑसिलेटर (B) SHUNT fed colpitts oscillator शंट फेड कोलपिट ऑसिलेटर (C) Hartley oscillator हार्टले ऑसिलेटर (D) Crystal oscillator क्रिस्टल ऑसिलेटरANSWER - BShow Answer
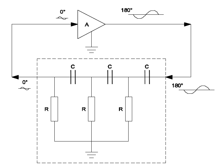
2. Which type of circuit is shown in the figure? चित्र में किस प्रकार का सर्किट दर्शाया गया है? (A) Hartley oscillator हार्टले ऑसिलेटर (B) Colpitts oscillator कोलपिट्स ऑसिलेटर (C) Crystal oscillator क्रिस्टल ऑसिलेटर (D) R.C phase shift oscillator R.C फेज शिफ्ट ऑसिलेटरANSWER - DShow Answer
3. What is the natural shape of a quartz crystal?एक क्वार्ट्ज़ क्रिस्टल का प्राकृतिक आकार क्या है? (A) Cylindrical shape with pyramid at ends सिरों पर पिरामिड के साथ बेलनाकार आकृति (B) Cube shape with pyramid at ends अंत मे पिरामिड के साथ घन आकार (C) Pentagonal prism with pyramid at ends अंत मे पिरामिड के साथ पेंटागोनल प्रिज्म (D) Hexagonal prism with pyramid at ends सिरों पर पिरामिड के साथ हेक्सागोनल प्रिज्मANSWER - DShow Answer
4. What is the resonant frequency range of a crystal?एक क्रिस्टल की अनुनादी आवृत्ति सीमा क्या है? (A) Between 0.1 and 1MHz 0.1 और 1MHz के बीच (B) Between 0.1 and 10 MHz 0.1 और 10 MHz के बीच (C) Between 0.5 and 25 MHz 0.5 और 25 MHz के बीच (D) Between 0.5 and 30 MHz 0.5 और 30 MHz के बीचANSWER - DShow Answer
5. What is the difference between colpitts oscillator and to hartley oscillator?कोल्पिट्स ऑसिलेटर और हार्टले ऑसिलेटर के बीच क्या अंतर है? (A) Uses split inductor स्प्लिट इंडक्टर प्रयोग करता है (B) Uses split capacitor स्प्लिट कैपेसिटर का प्रयोग करता है (C) Uses crystal oscillator क्रिस्टल ऑसिलेटर का प्रयोग करता है (D) Uses SCR combination SCR संयोजन का प्रयोग करता हैANSWER - BShow Answer